Manuel du conducteur
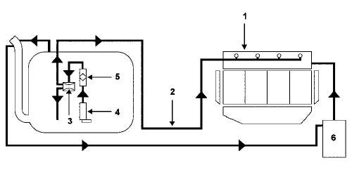
Moteur F4R
DESCRIPTIF
Le circuit d'alimentation en essence du moteur est un circuit sans retour.
La pression d'alimentation en essence ne varie plus en fonction de la charge du moteur.
Le circuit est composé :
SCHEMA FONCTIONNEL

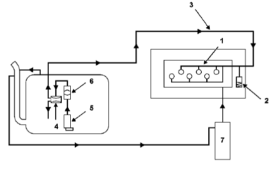
Moteur V4Y
DESCRIPTIF
Le circuit d'alimentation en essence du moteur est un circuit sans retour.
La pression d'alimentation en essence ne varie plus en fonction de la charge moteur.
Le circuit est composé :
SCHEMA FONCTIONNEL

Circuit d'alimentation en gazoleGarniture de montant de pare-brise
DEPOSE
Positionner le pare-soleil vers l'entrée de porte.
Déclipper :
le cache-fixation (A),
le clip (B).
Rabattre le pare-soleil vers le pare-brise.
Déposer le pare-soleil (1).
Dégager partiellement le joint d'encadrement de porte.
D&eacut ...
Afficheur
GENERALITES
Selon l'équipement du véhicule, trois types
d'afficheurs peuvent être montés :
un afficheur spécifique à la radio "bas de gamme"
regroupant les fonctions :
témoin de fermeture des ouvrants,
affichage de l'autoradio,
t& ...
Grille de calandre
DEPOSE
NOTA : il est possible de déposer la grille de calandre
sans déposer le bouclier.
Déposer les fixations (A).
Dégager la grille de calandre en appuyant sur les deux
verrous (B) et (C).
REPOSE
Procéder dans le sens inverse de la dépose. ...
www.rensatis.com © 2025