Manuel du conducteur
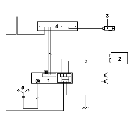
L'autoradio radio "Haut de Gamme" est composé :
Pour la réparation, l'ampli-tuner est équipé d'un menu de test intégré.
Consulter le chapitre "autodiagnostic". Il est interdit d'intervenir sur un composant du système. Le mauvais fonctionnement d'un composant doit se traduire par son remplacement.
SCHEMAS DE PRINCIPE

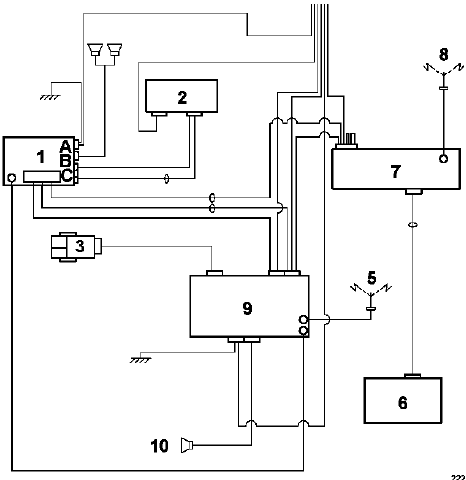
L'autoradio radio Haut de Gamme avec aide à la navigation est composé :

Lorsque le véhicule est équipé d'une unité centrale de communication (aide à la navigation), des données liées à l'autoradio (présélections, paramètres, réglages de tonalité) peuvent être mémorisées dans la carte Renault (selon version).
Autoradio "bas de gamme" : Récupération d'un disque
Autoradio "haut de gamme" : FonctionnementVanne antipompage
Moteur F4R
Le turbocompresseur est équipé d'une vanne
antipompage (A).
Cette vanne est composée d'un ressort et d'une
membrane commandant un clapet qui permet de
mettre en relation la sortie et l'entrée du
turbocompresseur par l'intermédiaire d'un conduit
...
Interprétation des commandes
COMMANDE
CHAUDIERE
AC002 : Allumer la chaudière
AC003 : Eteindre la chaudière
CONSIGNES
Important : Lors de la commande de la chaudière, il est
indispensable de
mettre le moteur en route, pour éviter toute surchauffe due à la non
circulation de l'eau.
L ...
Autoradio "haut de gamme" : Autodiagnostic
MODE AUTODIAGNOSTIC
Le mode autodiagnostic permet de contrôler certaines
fonctions principales :
Test des haut-parleurs
Par un appui long sur la touche "Expert", les hautparleurs
sont alimentés un à un. L'afficheur permet de
vérifier la corresponda ...
www.rensatis.com © 2026